HYDRAULIC CALCULATION

We do hassle-free hydraulic calculation for your plant, package, pumping system,  piping network / system, fire sprinkler system, etc.

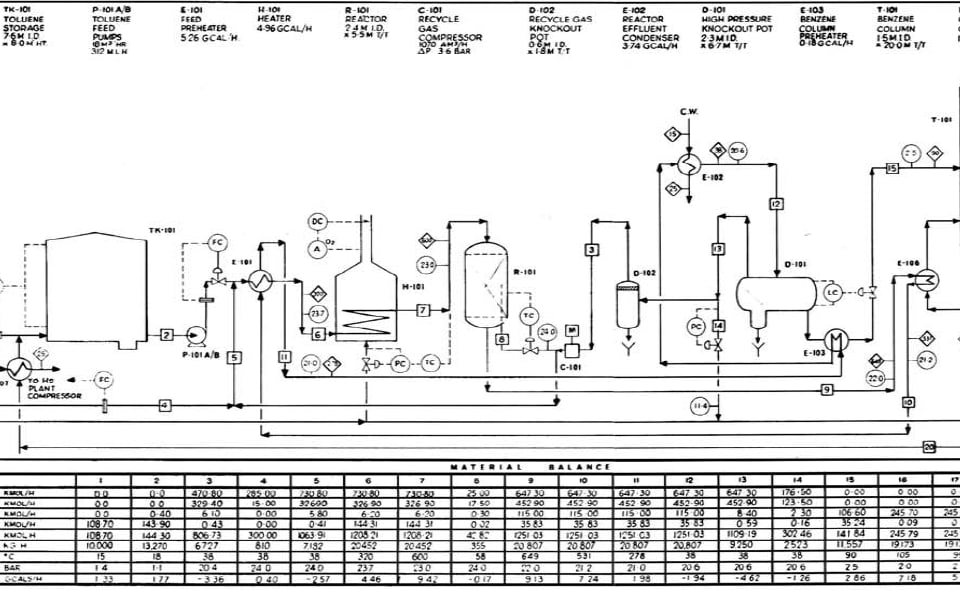
We prepare process flow diagrams (PFDs), piping and instrumentation diagrams (P&ID’s), and size various kinds of rotating and stationary equipment.

We have in-house competency working on flammable liquids (such as gasoline), natural gas, propane, hydrogen, nitrogen, and other cryogenic fluids. 

 

 

FLUID SYSTEMS DESIGN

We have expertise in the following for all industries, no matter how complex and how high temperature they are. For pressures up to 800 barg (or 11,600 psig) of pressure:

  1. Plant layout
  2. Piping design
  3. Pumping system
  4. Compression station
  5. Valve station
  6. Flexibility & stress analysis
  7. Support selection
  8. Piping Materials Specification (PMS)

 

BUILDING MECHANICAL & structural ENGINEERING

Our experienced engineers and designers are ready to deliver the following services for residential, commercial, and industrial buildings, units, and equipment:

  1. Fire sprinkler system (Wet, Dry, ….)
  2. Water spray fire suppression systems
  3. HVAC, ventilation, and smoke control systems
  4. Plumbing systems
  5. Commercial kitchens

 

 

 

 

cAPITAL MAINTENANCE, EP, EPCM, PMC

Although our company is new, our engineers are highly educated and they are mostly senior engineers, each with more than 20 years of experience in Multi-Hundred million dollar projects. We are fit, confident, and competitive in the below tasks / projects:

  1. Project management
  2. Capital maintenance and upgrades in oil & gas, pulp &paper, and other high tech industries
  3. Engineering, procurement, construction management (CM, EP, EPCM), and project management consultancy (PMC)

Note: Our competitions are big consultant companies with multipliers as high as 3 to 4, while our multiplier is anywhere between 1.5 to 2.

FALL PROTECTION

Our Fall Protection consulting services will help you implant preventive measures that comply with applicable laws and regulations. During the analysis of your needs, we apply risk prevention principles and eliminate risks at the source. The members of our technical team are professionals who are dedicated to serving you and to identify with you the safest solutions at the best possible price for your company.

RISKs, HAZARDs, HIRA

IFEL has expertise in:

  1. “Hazard Identification and Risk Assessment (HIRA)”,
  2. “Project Risk Management”, and
  3. “Technical Problem Solving”

for complex plants in oil & gas, pulp & paper, mining, municipal, power generation, and building industries.

We do “Fitness-for-Service (FFS)” for your project and / or operation by seasoned senior engineers. We review, assess, and optimize the design criteria of various disciplines of your plant, system, unit, package, or equipment and evaluate the structural integrity of your assets / components to determine whether the asset or component is suitable for its intended purpose, using the best-practice industry codes and standards. 

CODE CONSULTANCY

IFEL is one of the best in safety requirements related to causes of fire and the systems fit for protection or suppression of fire in industrial plants. We have expert engineers with 25+ years of experience in complex high hazard industries. Our engineers are of few exemplary engineers in BC who dare to work of areas that look gray to others. We like challenges, engage with problems, study creatively, find ways to avoid or mitigate, and solve your problems.

 

 

 

 

 

FIRE SAFETY PLAN 

We do Fire Safety Plans (FSPs) for buildings and plants. No matter you have a high-rise, a propane dispenser station, or a chemical facility, we are comfortable doing FSPs that make you ensure of your compliance with:

  • BC Fire Code (as the minimum)
  • BC Building Code (as the minimum)
  • NFC 2018 (National Fire Code)
  • Fire Code (NFPA 1) 
  • NFPA 13 (as the minimum)
  • NFPA 30

CWB ENGINEERING & NDE SERVICES

InnovaFlux in partnership with PSC provides CWB retained welding engineer services to companies that require CWB certification as one component of their structural steel fabrication and erection operations. IFEL’s CWB certified welding engineers will guide your company through the process of obtaining and maintaining CWB certification (CSA W 47.1). Please press the button below to learn more about what else we deliver.

ENERGY MANAGEMENT

IFEL  is a leading provider of Energy Management Services to residential and commercial buildings as well as production plants and fabrication/manufacturing facilities across British Columbia. Whether you’re building a new home, a new plant, or upgrading a current one, our team of energy advisors and energy management professionals will work with you every step of the ways to ensure you get what you need.

 

We help you to construct your building competitively and make sure it complies with BC Step Code or EnerGuide energy-efficiency target points. 

Latest News

Lorem ipsum dolor sit amet, consectetuer adipiscing elit, sed diam nonummy nibh euismod .

Our blog
Tablo: En İyi Online Bahis Firmaları 2024

En Güvenilir Canlı Bahis AdresleriContentJetbahis Bahis Sitesinden Bu Three Or More Güvenli Yöntem Ile Para [...]

Basaribet Giriş Güncel Adresi, Canli Oyunu, Yap Yeni Hesap, Online Casino Linki, Sah Web Sitesi 2024 เตรียมสอบ”

Basaribet Casino’ya Giriş Sah Siteye Kayıt, Geniş Oyun Yelpazesi, Cömert Hoşgeldin Bonusu Content Siteye Giriş [...]

22bet Casinos Guide Intended With Consider To 2024: Get Access, Promo Requirements, Mobile Versi”

নিজের জীবন বাজি রেখে স্বামীকে বাঁচাতে ঢাল হয়ে দাঁড়ান স্ত্রী Content ২। বাজি!! How Carry [...]

Vulkan Vegas Promo Code Februar 2025: 125 Freispiele Und Bis Zu 1000 Bonus

“Perish Besten Boni 2025 Content Vulkan Vegas Promotional Code Februar 2025: Typ **max…** – Bis [...]

Apostas Pré-jogo Apostas Desportivas Online ᐉ “1xbet” ᐉ 1xbet Com

1xbet: Casino, Apostas, Online Em Portugal Pt Content Bet Proyecto De Apostas Rapid Apostas Esportivas [...]

Play For Free, No Registration Required

Plinko Demo Cost-free Play Slot On The Internet Official Content Como Jogar Plinko Video Game [...]

Mostbet Casino, Mostbet, Mosbet, Mostbet Bd, Mostbet Casino In Bangladesh Mostbet Online Bets, Mostbet Bookmaker Line, Mostbet Bookmaker Additional Bonuses,

Online Casino And Official Betting Site In Bangladesh Content Betting Markets What Games Does The [...]

1win: Gambling Institution Ve Bahisçi Sah Web Sitesi 2024, Online Spor Bahisleri, 1win Giri

Mostbet Türkiye Spor Bahisleri Empieza Kumarhaneler Için Resmi Web Sitesi Mosbet Tr Content Hesap Olmadan [...]

iso 9001 and cwb certified

We have been granted Iso-9001 certificate and CWB certificate as of 2023. The certificate is under the name of PSC (Petro Sadr Corp.), covers our engineering, design build, consultancy, and inspection services and will gradually be expanded to the whole IFEL enterprises, as needed. For example Start-ups shall not be covered before they are adequately established.